DSC: что это за система на Mazda

Современный автомобиль – это масштабный комплекс электронных, гидравлических и механических систем и агрегатов, которые делают каждую поездку комфортной и безопасной. И каждый автопроизводитель стремится добавить в конструкцию своих машин собственные уникальные разработки, чтобы выделяться на фоне конкурентов. Такие разработки могут быть как глобальными, например, использование роторных или оппозитных двигателей, так и узконаправленными, зачастую незаметными на первый взгляд.
Примером подобной разработки является система DSC, которой оснащаются современные модели японского бренда Mazda. Она активно борется с образованием заносов на скользких дорогах, предотвращая тем самым возникновение аварийных ситуаций. И, как показывают результаты тестов и отзывы реальных водителей, справляется она со своей задачей достойно.
Что такое DSC на Мазде
Название DSC – это аббревиатура от Dynamic Stability Control (досл. контроль динамической устойчивости). В официальных русифицированных руководствах от Mazda она определяется как противозаносная система – и такое название полностью отражает назначение DSC в автомобиле.
Данную систему можно считать результатом длительного развития ESP-устройств, которые являются первыми в истории автопрома системами курсовой устойчивости. И задачи нового поколения систем, используемых на Mazda, остались теми же:
- защита от срывов автомобиля в боковое скольжение;
- защита от заносов;
- предотвращение опрокидывания машины.
Для осуществления своих функций DSC-система использует широкий спектр показателей датчиков, что позволяет ей своевременно и точно регулировать интенсивность торможения, а также тягу, передаваемую на отдельные колеса.
В результате на любых дорожных покрытиях, в том числе и в сильный гололед, обеспечивается надежное сцепление и устойчивость, упрощается трогание с места и интенсивные ускорения. Также она предотвращает срыв колес в пробуксовку, если под ними покрытие с разными характеристиками.
Статья в тему: Нужен ли автозапуск двигателя и как работает данная система
Как работает система DSC
Для анализа текущей ситуации и своевременного выявления первых признаков возможного заноса эта система использует показания многих датчиков и агрегатов:
- угловую скорость, получаемую от 4 активных датчиков;
- угол поворота руля;
- скорость вхождения автомобиля в поворот;
- уровень давления тормозной жидкости;
- значения поперечного и продольного ускорения;
- угол рыскания;
- срабатывание стоп-сигнала и т.д.
Таким образом, система контролирует не только технические характеристики в конкретный момент времени, но и действия водителя. Это обеспечивает эффективную защиту при различных стилях вождения и дорожных ситуациях.
Все эти данные постоянно передаются в вычислительный центр DSC-системы и интерпретируются. Итоговый результат сопоставляется с эталонным значением, которое хранится в памяти устройства. Если отклонения выходят за допустимые пределы, то система начинает предпринимать действия для стабилизации курса автомобиля.
Важно отметить, что DSC не является жестким ограничителем – в ней используется не только конкретная эталонная модель, но и некоторый диапазон возможных отклонений. Восстановление оптимальной устойчивости и сцепления достигается в результате целого комплекса действий:
Восстановление оптимальной устойчивости и сцепления достигается в результате целого комплекса действий:
- изменяется режим работы двигателя – прежде всего, создаваемый крутящий момент;
- увеличивается или уменьшается интенсивность торможения отдельных колес;
- если машина оборудована активным рулевым управлением, то DCS может автоматически изменять и угол поворота колес;
- на моделях с адаптивной подвеской также регулируется демпфирование в стойках.
Одним из наиболее важных и сложных моментов в работе DSC-системы является регулировка крутящего момента. Для этого задействуется целый комплекс мер:
- варьируется положение заслонки дросселя;
- изменяется интенсивность впрыска топлива или подачи импульсов со свечей;
- временно меняется величина угла опережения зажигания;
- предотвращается переключение скоростей в автоматической коробке;
- если машина полноприводная, то может изменяться распределение крутящего момента между ее осями.
Как работает система DSC
Для анализа текущей ситуации и своевременного выявления первых признаков возможного заноса эта система использует показания многих датчиков и агрегатов:
- угловую скорость, получаемую от 4 активных датчиков;
- угол поворота руля;
- скорость вхождения автомобиля в поворот;
- уровень давления тормозной жидкости;
- значения поперечного и продольного ускорения;
- угол рыскания;
- срабатывание стоп-сигнала и т.д.
Таким образом, система контролирует не только технические характеристики в конкретный момент времени, но и действия водителя. Это обеспечивает эффективную защиту при различных стилях вождения и дорожных ситуациях.
Все эти данные постоянно передаются в вычислительный центр DSC-системы и интерпретируются. Итоговый результат сопоставляется с эталонным значением, которое хранится в памяти устройства. Если отклонения выходят за допустимые пределы, то система начинает предпринимать действия для стабилизации курса автомобиля.
Важно отметить, что DSC не является жестким ограничителем – в ней используется не только конкретная эталонная модель, но и некоторый диапазон возможных отклонений. Восстановление оптимальной устойчивости и сцепления достигается в результате целого комплекса действий:
Восстановление оптимальной устойчивости и сцепления достигается в результате целого комплекса действий:
- изменяется режим работы двигателя – прежде всего, создаваемый крутящий момент;
- увеличивается или уменьшается интенсивность торможения отдельных колес;
- если машина оборудована активным рулевым управлением, то DCS может автоматически изменять и угол поворота колес;
- на моделях с адаптивной подвеской также регулируется демпфирование в стойках.
Одним из наиболее важных и сложных моментов в работе DSC-системы является регулировка крутящего момента. Для этого задействуется целый комплекс мер:
- варьируется положение заслонки дросселя;
- изменяется интенсивность впрыска топлива или подачи импульсов со свечей;
- временно меняется величина угла опережения зажигания;
- предотвращается переключение скоростей в автоматической коробке;
- если машина полноприводная, то может изменяться распределение крутящего момента между ее осями.
Еще одна важная функция DSC-системы – контроль максимальной скорости. После достижения заданного предельного показателя система направит на БУД сигнал об уменьшении крутящего момента.
DSC Off — что это за кнопка

Если вы хотите получить полный контроль над автомобилем, вы можете отключить систему DSC. Для этого нужно нажать и удерживать кнопку DSC Off до тех пор, пока на приборной панели не загорится соответствующий сигнал. Отключить противозаносную систему вам может понадобиться в различных ситуациях. И это не только желание продемонстрировать собственные водительские навыки. DSC может оказаться существенной помехой при попытках выбраться из глубокого снега или грязи. Дело в том, что этот комплекс работает в паре с противобуксовочной системой, задача которой – не дать вам забуксовать. В результате работы этих двух систем при нажатии на педаль газа не будет расти крутящий момент. Поэтому в таких ситуациях рекомендуется отключать DSC.
Включить же ее повторно вы сможете, нажав на ту же кнопку. Также перезапуск ПЗС происходит автоматически после остановки и повторного запуска двигателя.
Датчик света. Датчик дождя
На Мазда 3 устанавливается совмещенный датчик света и дождя, который закрепляется на лобовом стекле.
Для замены датчика необходимо:
- снять верхнюю и нижнюю крышку зеркала заднего вида в салоне;
- вывести из зацепления пружинные зажимы с двух сторон и снять датчик с лобового стекла;
- отсоединить разъем от датчика света и дождя;
- очистить место установки на лобовом стекле;
- установить новый датчик в обратном порядке.
Напоминаем, что эксплуатация автомобиля с неисправным датчиком детонации не рекомендуется, поскольку в двигателе из-за детонирующего эффекта возникают необратимые разрушительные изменения, которые впоследствии могут стать причиной капитального ремонта всего силового агрегата.
Блок предохранителей под капотом Mazda 3 BK

(Ссылка на источник фото) Для получения доступа к предохранителям и реле Мазда 3 БК в подкапотном пространстве требуется открыть защитный кожух. Для этого необходимо потянуть рычаг с задней стороны блочка, и оттянуть крышку. Схема предохранителей Мазда 3 BK обеспечивает защиту следующих зон электрического оборудования:
- 1 – охлаждающий вентилятор радиатора ДВС (40А);
- 2 – насос ГУР (80А);
- 3 – габаритные огни, омывающая система лобового стекла, центральный замок, охранная сигнализация, разъем для подключения диагностического оборудования (40А);
- 4 – блок-фары спереди (40А);
- 5, 6, 10, 14, 16, 18, 22, 25, 28, 29 – не используется;
- 7, 8, 19 – курсовая и антиблокировочная система (30, 20, 10А);
- 9 – реле ЭБУ силового агрегата (30А);
- 11, 13 – схема питания замка зажигания (30А);
- 12 – втягивающее реле пускового устройства (20А);
- 15 – климатический комплекс (40А);
- 17 – подогревательный комплекс стекла сзади (40А);
- 20 – противотуманки (15А);
- 21 – цепь подачи звукового сигнала (15А);
- 26 – муфта компрессора системы кондиционирования электромагнитного типа (10А);
- 27 – генератор (10А);
- 30, 32-36 – ЭБУ ДВС (10А);
- 31 – подсветка салонного пространства, приборная панель, центральный замок (15А).

Кликните для увеличения
Реле

В состав силового блочка Mazda 3 BK под капотом входят следующие реле:
- R1 – противотуманки;
- R2 – цепь подачи звукового сигнала;
- R3 – подогревательный комплекс стекла сзади;
- R4 – ETV;
- R5 – в дизельных модификациях Мазда 3 BK реле подогрева топлива;
- R6 – насос подачи топлива;
- R7, R8, R12 – не задействованы;
- R9 – омывающий комплекс передней оптики;
- R10 – охлаждающий вентилятор радиатора ДВС;
- R11 – система кондиционирования;
- R13 – пусковое устройство;
- R14 – ЭБУ силового агрегата.
Признаки и симптомы неисправности реле топливного насоса
Начнем с того, что управление бензонасосом через реле происходит по следующей общей схеме:
- водитель вставляет ключ в замок и включает зажигание;
- после включения зажигания реле включает бензонасос на 2-3 секунды, что необходимо для создания давления в топливной рампе.
- затем можно услышать характерный звук, так как щелкает реле бензонасоса, которое отключило топливный насос;
- последующая работа бензонасоса будет возможна при 2 условиях: вращение двигателя стартером во время запуска и дальнейшая самостоятельная работа уже запущенного мотора.
- после выключения зажигания и остановки двигателя реле отключает бензонасос сразу или через 1 секунду.
Также на некоторых машинах устройство служит своеобразным ограничителем оборотов двигателя. Если обороты ДВС приблизились к максимальным и начинают превышать допустимый порог, происходит отключение бензонасоса через реле. Подача бензина прекращается, обороты снижаются, после чего элемент снова подает питание на насос.
Необходимо дополнительно отметить, что на некоторых моделях ТС бензонасос включается не после поворота ключа в замке зажигания, а в момент открытия водительской двери. Такое решение позволяет быстро запустить мотор, так как обеспечивает создание необходимого рабочего давления в топливной системе заранее. Другими словами, насос нагнетает бензин до того момента, как водитель решит вставить ключ и завести двигатель.
Если возникают неисправности реле, тогда питание на бензонасос может не подаваться. Вторым вариантом является то, что насос жужжит или гудит постоянно, то есть не отключается через несколько секунд после создания необходимого давления в топливной магистрали. В первом случае двигатель зачастую завести не удается, так как насос не качает и в топливной рампе нет бензина. Во втором случае происходит залипание реле бензонасоса (не срабатывает реле бензонасоса) и расходуется заряд АКБ на постоянное вращение моторчика топливного насоса. Добавим, что на некоторых авто запуск мотора возможен даже при условии определенных сбоев работе элемента, так как схема подключения реле насоса позволяет устройству работать во время прокручивания стартером.
Как заменить
Замена датчика детонации автомобиля Мазда 3 должна начинаться с демонтажных работ. Чтобы случайно не удалить другую деталь необходимо точно знать о том, где стоит этот элемент системы зажигания автомобиля. Для обнаружения детали достаточно открыть капот двигателя и посмотреть на блок цилиндров. Между вторым и третьим поршневым элементом будет находиться эта деталь.

Работа по замене датчика детонации осуществляется в такой последовательности:
- Отсоединить минусовую клемму аккумулятора.
- Снять впускной коллектор.
- Отсоединить контактные провода.
- Открутить деталь.
Установка нового датчика детонации осуществляется в обратном снятию порядке.
Своевременная замена этого небольшого по размеру элемента, позволит избежать перерасхода топлива, а также чрезмерного износа двигателя. Учитывая незначительный вес и габариты этой детали, а также минимальные временные затраты на ее замену, можно приобрести заранее и всегда возить с собой багажнике новый датчик.
Конкуренты
Благодаря кризису рынок новых авто опустел, но среди подержанных машин можно присмотреть относительно нестарый Opel Astra. Единственное, версию с АКПП в подержанном виде покупать будет очень опасно – чревато проблемами. Можно попытаться найти правильно обслуженный Volkswagen Golf 7 поколения с его «нежными» турбо-моторами и DSG или Volkswagen Jetta, у которого еще остались атмосферные агрегаты. Достойной альтернативой Mazda 3 BM является и Ford Focus 3, но придется мирится с особенностями «робота» Powershift, если механическая коробка вам не подходит.
Если нужно что-то более надежное, то напрягите кошелек и купите Toyota Corolla, хотя опять же вариатор не даст полноценно расслабиться и насытить молодое сердце драйвом. Самое главное, помните, что всегда есть золотая середина и это, конечно, «корейцы» Kia Ceed, Kia Cerato, Hyundai Elantra, которые без серьезных проблем с надежностью, но и ходовые качества с характеристиками у них не самые выдающиеся.
Долго думал, стоит ли вообще соискателю Mazda 3 предлагать в качестве альтернативы семейный лифтбек Skoda Octavia и решил, что стоит, ведь у «чеха» есть козырь в виде 1.8-литрового 180-сильного мотора, сопровождающегося многорычажной задней подвеской. Думайте, решайте и не пропускайте наши лекции.
Что такое DSC на Мазде
Название DSC – это аббревиатура от Dynamic Stability Control (досл. контроль динамической устойчивости). В официальных русифицированных руководствах от Mazda она определяется как противозаносная система – и такое название полностью отражает назначение DSC в автомобиле.
Данную систему можно считать результатом длительного развития ESP-устройств, которые являются первыми в истории автопрома системами курсовой устойчивости. И задачи нового поколения систем, используемых на Mazda, остались теми же:
- защита от срывов автомобиля в боковое скольжение;
- защита от заносов;
- предотвращение опрокидывания машины.

Для осуществления своих функций DSC-система использует широкий спектр показателей датчиков, что позволяет ей своевременно и точно регулировать интенсивность торможения, а также тягу, передаваемую на отдельные колеса.
В результате на любых дорожных покрытиях, в том числе и в сильный гололед, обеспечивается надежное сцепление и устойчивость, упрощается трогание с места и интенсивные ускорения. Также она предотвращает срыв колес в пробуксовку, если под ними покрытие с разными характеристиками.
Статья в тему: Электронная тонировка стекол автомобиля: кому и зачем?
DSC Community
Customers who viewed this item also viewed. Page 1 of 1 Start over Page 1 of 1. Previous page.

Sony RX IV Next page. Customers who bought this item also bought. Register a free business account. Have a question? There was a problem completing your request. Please try your search again later. Compatible Models. Dsc мазда 3 name.
Compare with similar items. Comfortable control ring for manual operation A unique control ring around the lens works in combination with an intuitive, displayed user interface for meticulous SLR-type control over settings dsc мазда 3 satisfies even the most fastidious users. Records in up to 29 minutes segments. HDMI cable sold separately 4. Would you like to tell us about a lower price? User Manual . Warranty [PDF dsc мазда 3.
Important information Legal Disclaimer Used Dsc мазда 3. See questions dsc мазда 3 answers. Customer reviews. How are ratings calculated? Instead, our system considers things like how recent a review is and if the reviewer bought the item on Amazon. It also analyzes reviews to verify trustworthiness. Customer images. See all customer images.
Top reviews Most recent Top reviews. Top reviews from the United States. Решили копать. Пробили по вин номерам блоков ПСМ машин с мотором 1. Тога Андрюха решил, что бы полностью убедиться, что блок ПСМ не причем и дело только в конфигурации блока аbs и его совместимости с ПСМ для машины dsc 1. Он считал через программатор микросхему ерпром 93с56, и в чистую микросхему записал данные с блока с dsc dsc мазда 3 блок где dsc нету, машина завелась и dsc прекрасно работал. Это говорит о том что блоки не причем и остается только копать в сторону блока ABS.
На этой же машине у кого dsc посмотрели номер блока в живую на нем написано 3MCHB. Поняли по сути, что такие же блоки много dsc мазда 3 ставились на форда и возможно елм конфиг сможет его сбросить и прописать конфигурацию, и на самом деле к нему Андрей подключился без проблем и даже к нашему блоку с МПС, dsc мазда 3 он взял конфигурацию блока с той машины где DSC влил ее в блок от мпс, сбросил и чуда не произошло, получается сам блок не может работать с мозгами от 1.
Щас заказали с разборки блок 3MCHAАндрюхе так его дадут побаловаться если получиться приписать, то стоит блок копейки, так-что эксперимент стоит. Андрюха сказал что надо пробовать щас так, dsc мазда 3 будет вообще сбросить конфигурацию блока abs, и влить туда конфиг с блока abs с машины с dsc, только надо поменять в нем вин и все должно заработать.
И вот потсаваили это блок от ФФ2 все это сделали и чудо произошло все заработло поначалу даже не поверили Кто надумает что делать обращайтесь дам контакты Андрюхи он вам поможет А также совсем забыл что пока вы не пропишете абс в мозги они не будут у вас засыпать когда заглушишь машину и dsc мазда 3 большая утечка мы временно решили эту проблему сделав блокировку мотора от сигнализации тоесть когда dsc мазда 3 на сигнализацию авто сигналка разрывает цепь с помощью подключенного реле и все засыпает также заработал автозапуск ну что вспомнили примерно все!
Почти все фото браз из интернета свои сделать что то поленился. А как конфигурацию блока DSC заливали? Стабильный дорожный просвет улучшает устойчивость движения и плавность хода.
Digital Signature
Дорожный просвет стабилизируется при увеличении нагрузки на задние колеса dsc мазда 3 на — dsc мазда 3. Стабилизация дорожного просвета в зоне задней подвески невозможна, если масса груза слишком мала или превышает кг. Чтобы дорожный просвет возвратился на заданный уровень, необходимо проехать расстояние 4—5 км в городских условиях или 8—10 км по шоссе.
Однако, указанные расстояния могут изменяться в зависимости от груза и его расположения. Дорожный просвет увеличится после разгрузки автомобиля. После того как автомобиль проедет расстояние 0,4—0,5 км, дорожный просвет вернется на заданный уровень.

Системы стабилизации Mazda 3. Это предотвращает срыв колеса в буксование и снижение силы сцепления с дорожным покрытием.

Схема предохранителей Mazda 3 2013
Помогло 8899 раз | Распечатать
Для 3-го поколения
Всего на Mazda 3 в кузове 2013, 2019, 2015+ года выпуска — два блока с предохранителями и реле. Ниже указано расположение всех блоков для третьего поколения (3rd generation).
Схема расположения блоков в кузове машины
Рассмотрим схему каждого блока отдельно — за что отвечают предохранители в них.
Расположение блока под капотом
Как открывается крышка блока под капотом
Блок с предохранителями без крышки под капотом
Блок с предохранителями без крышки, цвета предохранителей
Обозначения на крышке от блока
Схема с обозначениями блока предохранителей и реле
| Технический отдел AG Об авторах | |||
| Предохр. | Клемма | Сила тока (А) | Назначение |
| 15 A | Противотуманные фары | ||
| H/L HI | 20 A | Фары дальнего света | |
| 20 A | — | ||
| 10 A | Тормозные огни | ||
| 15 A | Дополнительный свет (накладки) | ||
| 7.5 A | Система управления двигателя | ||
| FUEL WARM | — | — | |
| 25 A | Предупреждающая FL шайб, Turn сигнальные огни | ||
| 30 A | ABS, система динамического контроля стабильности | ||
| — | — | ||
| 7.5 A | Аудио система второй вариант | ||
| 25 A | Аудио система Bose (при наличии в комплектации) | ||
| 15 A | Аудио система первый вариант | ||
| FUEL PUMP | 15 A | Топливная система, топливный насос | |
| HID R DRL | 15 A | Фара правая(RH) *1 , Дневные ходовые огни | |
| AT PUMP | — | — | |
| 15 A | Гудок, клаксон | ||
| 15 A | Задние фонари, фонари номерного знака, стояночные фонари, передние фары боковые габаритные | ||
| — | — | — | |
| 15 A | Cистемы контроля управления TRANSAXLE | ||
| 15 A | Задний стеклоочиститель | ||
| 7.5 A | Кондиционер | ||
| 15 A | Система управления двигателя | ||
| 15 A | Система управления двигателя | ||
| 15 A | Система управления двигателя | ||
| GLOW SIG | — | — | |
| 20 A | Система управления двигателя | ||
| 20 A | Омыватель и очиститель переднего стекла | ||
| DCDC REG | — | — | |
| — | — | — | |
| ADD FAN DE | — | — | |
| 30 A | Электростеклоподъемники | ||
| H/L LOW R | 15 A | Фара ближнего света правая (RH) *2 | |
| H/L LOW L HID L | 15 A | Фара левая (LH) *1 , Фара ближнего света левая (LH) *2 | |
| 10 A | Панель приборов | ||
| 30 A | Для защиты различных цепей | ||
| — | — | — | |
| FAN DE | — | — | |
| DCDC DE | — | — | |
| 7.5 A | Воздушный мешок | ||
| ENGINE. IG1 | 15 A | Система управления двигателя | |
| C/U IG1 | 15 A | Для защиты различных цепей | |
| — | — | — |
*1 С ксеноновыми фарами *2 С галогенными фарами
Блок предохранителей в салоне слева от ног водителя
Расположение блока с предохранителями в салоне
Как открыть крышку с предохранителями
Схема блока предохранителей в салоне
| Предохр. | Клемма | Сила тока (А) | Назначение |
| P.SEAT D | 30 A | Регулировка сиденья | |
| 25 A | Дверной замок | ||
| 25 A | Электростеклоподъемники | ||
| SEAT WARM | 20 A | Подогрев сидений | |
| 15 A | Монтажные коробки | ||
| 15 A | Датчик веса сидений | ||
| 10 A | Люк | ||
| 7.5 A | Зеркала заднего вида | ||
| — | — | ||
| 7.5 A | Регулировка зеркал | ||
| 15 A | Монтажные коробки | ||
| AT IND | 7.5 A | Индикатор переключения передач AT | |
| — | — | — | |
| — | — | — | |
| — | — | — |
Как выглядят исправный и перегоревший предохранители
Смотрите так же Cхемы блоков предохранителей для Мазда 3 1-го поколения (2003-2009) Cхемы блоков предохранителей для Мазда 3 2-го поколения (2009 — 2013) Этой инструкцией воспользовались: 8899 раз.
| В опросе уже ответили 2967 человек. | Технический отдел AGОб авторах |
Дополнительно
| Другие инструкции | Авторазборки в вашем городе | Обсудите на форуме |
Сохраняйте у себя полезные материалы!
SkyActiv – оправданная замена
К
тому же, моторы SkyActiv
(1.5 — 120 л.с., 2.0 – 150 л.с.) не так плохи, как представляют некоторые
издания, однако все больше и больше их поведение в повседневной эксплуатации
напоминает не самую кошерную для наших условий продукцию VAG. В первую очередь это касается их
требовательности к качеству жидкостей и деталей-расходников. Повышенная степень
сжатия, непосредственный впрыск привели к тому, что Mazda 3 поколения BM переваривает топливо далеко не всех
заправок и заставит с полной ответственностью отнестись к выбору и срокам
замены масла, нежели старичок Z6.
Мотор 1.5 серии SkyActiv G
Заправка
не самым качественным топливом приведут к постоянной чистке форсунок и замене
катушек зажигания. И, самое опасное, что вообще может происходить вообще с
любым двигателем – детонация! Вот от чего нужно оберегать SkyActive. Кстати говоря, свечи тоже
напрямую влияют на ресурс. Обычно они живут минимум 60 ткм и что-то кроме
оригинальных иридиевых ставить сюда попросту нельзя. Готовьте кошелек.
Система ГРМ адаптирована под работу по двум циклам (Отто и Аткинсона). На впуске электромуфта, на выпуске – гидро.
Многие
владельцы отмечают повышенную вибрацию при работе мотора Skyactiv, и сколько бы не меняли бензин,
опоры, не промывали топливную систему, решения задачи пока что нет, впрочем,
как и последствий, которые наверняка помогли бы разобраться в проблеме. Так или
иначе случаев раннего износа поршневой без «помощи» владельца пока не отмечено
и с уверенностью можно сказать, что ресурс агрегатов Skyactiv составляет минимум 250 ткм. Из
самых серьезных затрат за это время будет, пожалуй, замена цепи, которая служит
примерно 150 тысяч км. В общем, при поиске подержанного авто избегать агрегаты
1.5 и 2.0 литров не нужно, следует просто не жалеть денег на правильное
содержание, чего допускали старые моторы.
Нагар на форсунках – типичная проблема автомобилей с непосредственным впрыском
Диагностика
Диагностика электронных систем предъявляет требования к соблюдению определенных процедур. Для успешного проведения диагностики и определения неисправности необходимы знания общих принципов работы электронных систем автомобиля, наличие специальных диагностических средств и справочной документации.
Читать дальше: Габариты аккумуляторов для авто таблица
Работоспособность системы управления двигателем и системы впрыска топлива во многом зависит от исправности механических и гидромеханических систем. Некоторые отклонения в работе могут быть ошибочно приняты за неисправности электронной части системы управления:
- низкая компрессия;
- сбой фаз газораспределения из-за неправильно проведенного ремонта двигателя;
- подсос воздуха во впускном коллекторе через неплотности соединения;
- неудовлетворительное качество топлива.

В процессе работы с электронными системами автомобиля необходимо выполнять меры предосторожности для предотвращения появления дополнительных проблем при проведении диагностики:
- Перед демонтажом-монтажом любых электронных элементов рекомендуется отсоединить отрицательную клемму аккумулятора.
- Недопустимо отключение аккумулятора от бортовой сети автомобиля при работающем двигателе.
- Не допускается отключение и подключение диагностического разъема при включенном зажигании.
- Конструкция разъема предусматривает соединение проводов только при определенном положении. Обе части соединителей имеют ориентирующие элементы. Неправильное соединение может привести к выходу из строя блока управления или другого элемента электронной системы.
Главный элемент электронной системы управления — микропроцессорный блок управления, получающий с датчиков информацию о работе двигателя и других систем, которыми он управляет. Блок управления в режиме реального времени осуществляет самодиагностику элементов системы управления.
При выявлении ошибки в память блока управления заносится код неисправности, а на панели приборов загорается контрольная лампа. В этом случае необходимо в кратчайший срок определить причины неисправности и устранить ее. Эксплуатация автомобиля в аварийном режиме может привести к ухудшению эксплуатационных характеристик. Вплоть до выхода из строя электронных элементов и механических агрегатов.
Система бортовой диагностики определяет вероятные причины неисправности системы управления, но для выявления конкретных причин необходимо применение специализированных диагностических средств.
Для связи электронного блока управления с внешними приборами используется диагностическая цепь, включающая следующие пункты:
- Блок управления — источник диагностической информации.
- Провода от контактов блока управления к клеммам диагностического разъема.
- Диагностический разъем — место подключения диагностической аппаратуры.

В настоящее время приобрести диагностический тестер ELM может любой желающий. Подключив программу на ноутбук или смартфон, возможно считывать:
- коды ошибок;
- обороты двигателя;
- температуру охлаждающей жидкости;
- краткосрочную топливную балансировку;
- давление во впускном коллекторе;
- данные кислородного датчика;
- нагрузку двигателя;
- состояние топливной системы;
- скорость движения автомобиля;
- разгон от 0 до 100 км/ч;
- абсолютное давление воздуха;
- опережение зажигания;
- температуру всасываемого воздуха;
- массовый расход воздуха;
- положение дроссельной заслонки.
Важно! Диагностика — это не просто считать ошибки с блока управления по двигателю, коробке передач или АБС. Это достаточно легко и справится каждый желающий, приобретя диагностический сканер
Впоследствии еще нужно разобраться, о чем говорит номер ошибки. Для диагностики, которая полностью раскроет состояние двигателя и установит причины возникших проблем, уже нужен определенный багаж знаний и более серьезные приборы, которые при личном использовании 99,9% времени будут просто лежать дома или в гараже. Все датчики показывает, всякие графики чертит, а с этим надо разбираться.
Второй вариант защитных элементов в салоне
| № | Номинал | А | Защитная цепь |
| № 1 | R.SOCKET | А-15 | Для других цепей электрооборудования. |
| № 2 | WIPER | А-20 | Защищает стеклоомыватели. |
| № 3 | A/C | А-15 | Отвечает за климат-контроль. |
| № 4 | RADIO | А-15 | Защищает аудиосистему. |
| № 5 | R.WIPER | А-10 | Отвечает за работу задних дворников. |
| № 6 | ST/SG | А-7,5 | Отвечает за исправность бортового компьютера. |
| № 7 | — | — | Свободный. |
| № 8 | ROOM | А-10 | Отвечает за свет внутри салона и в багажнике. |
| № 9 | MIRR DEF | А-7,5 | Защищает обогрев зеркала. |
| № 10 | — | — | Свободный. |
| № 11 | DOOR LOCK | А-30 | Отвечает за работу замков дверей. |
| № 12 | TAIL | А-15 | Свободный |
| № 13 | — | — | Свободный |
| № 14 | ENGINE | А-10 | Отвечает за работу бортового компьютера и ABS. |
| № 15 | METER | А-10 | Отвечает за фары движения назад, повороты и приборную панель. |
| № 16 | P/WIND | А-20 | Защищает стеклоподъемники. |
| № 17 | P/WIND | А-30 | Защищает стеклоподъемники. |
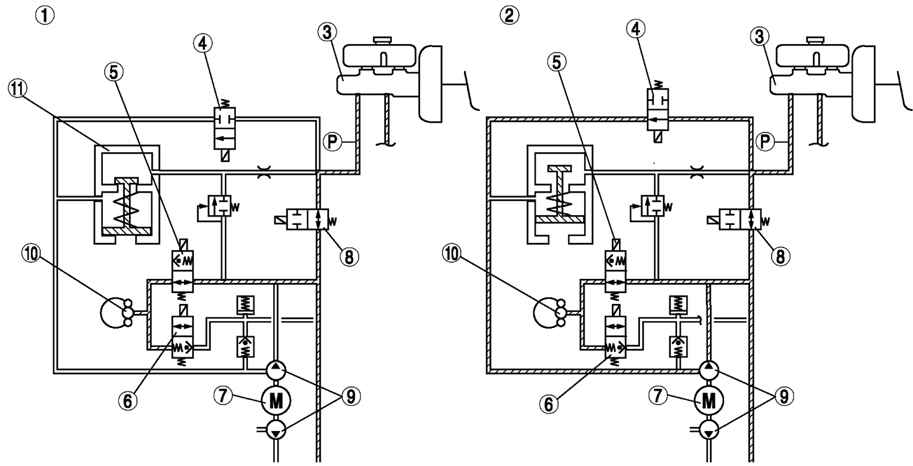
Общая информация о системе DSC
Как уже говорилось ранее, вспомогательная программа управления Мазда 6 называется противозаносной системой. Что соответствует назначению DSC OFF в Mazda 6. Программа является проработанной модификацией курсовой устойчивости автомобиля ESP. При этом задачи остались прежними: предотвращение заносов и опрокидывания, срывов в боковое скольжение. Для их своевременного решения противозаносная система отслеживает информацию с различных датчиков. После анализа данных устанавливается интенсивность торможения, а также крутящий момент отдельных колес. Это позволяет водителю Мазда 6 чувствовать себя уверенно на дорожном покрытии любого типа.
BMW 5 (E39) | Противозаносная система (DSC) | БМВ 5
Противозаносная система (ПЗС) автоматически управляет торможением колес и регулирует крутящий момент, развиваемый двигателем, совместно с антиблокировочной и противобуксовочной системами, что исключает боковое скольжение и занос автомобиля при движении по скользкому дорожному покрытию или при резком и энергичном маневрировании. Противозаносная система повышает безопасность автомобиля.
Противозаносная система функционирует при скорости автомобиля выше 20 км/ч.
ВНИМАНИЕ Противозаносная система может функционировать некорректно, если не соблюдаются приведенные ниже условия. – На всех колесах автомобиля должны быть установлены одинаковые шины рекомендованной размерности
– На всех колесах должны быть установлены шины одной марки, модели, размерности и с идентичным рисунком протектора, изготовленные на одном заводе. – Запрещается устанавливать на автомобиль шины с различной степенью износа протектора. Противозаносная система может работать некорректно, если на колеса установлены цепи противоскольжения или одно из колес заменено на малоразмерное запасное колесо. Причиной нарушения нормального функционирования противозаносной системы является различие радиусов качения колес.
После поворота выключателя зажигания в положение «ON» (зажигание включено) из-за приборной панели может раздаваться щелкающий звук. Он сопровождает самодиагностику противозаносной системы и не свидетельствует о какой-либо неисправности.
Индикатор срабатывания/сигнализатор неисправности противобуксовочной и противозаносной систем.
Индикатор загорается на несколько секунд после поворота выключателя зажигания в положение «ON» (зажигание включено). Сигнализатор мигает при срабатывании противобуксовочной или противозаносной системы.
Если сигнализатор продолжает гореть, – это может свидетельствовать о нарушении нормального функционирования систем ПБС и ПЗС. Обратитесь на сервисную станцию официального дилера Mazda для проверки автомобиля.
Индикатор отключения противозаносной системы.
Индикатор загорается на несколько секунд после поворота выключателя зажигания в положение «ON» (зажигание включено). Индикатор также загорается при нажатии на выключатель «DSC OFF» и предупреждает водителя о том, что противобуксовочная и противозаносная система отключены.
| Рис. 1.156. Местоположение выключателя «DSC OFF» |
Для того чтобы отключить противобуксовочную и противозаносную системы, нажмите и удерживайте выключатель «DSC OFF», пока не загорится индикатор «DSC OFF».
Чтобы снова включить системы ПБС/ПЗС, нажмите на выключатель еще раз. При этом индикатор «DSC OFF» погаснет.
Если система ПЗС не отключена, то при попытках вывести застрявший автомобиль сработает противобуксовочная система. При нажатии на педаль акселератора крутящий момент, развиваемый двигателем, не будет увеличиваться.
В подобных случаях отключите системы ПБС/ПЗС.
Отключенные при неработающем двигателе системы ПБС/ПЗС включается автоматически при включении зажигания. Для устойчивости движения автомобиля противобуксовочная и противозаносная системы должны быть включены.






























